Renewable energy technologies like hybrid cars and solar electric power require a higher level of technology and automated intelligence that can be expected to come with a higher price tag. To justify the price and to satisfy the users who can benefit most from this technology, it is imperative that the new technology be better than the old.
It must perform better, last longer, and provide real savings and more useful features than the conventional system it replaces. In the plumbing and heating industry, that applies without exception to solar thermal hydronic installations. Solar Thermal Hydronic Combisystems must be designed and installed with the highest standards of longevity and performance in order to expand its acceptance and maintain legitimacy in the renewable energy market.
Over the past 15 years, we have developed a list of “best practices” that we use in our own projects that have resulted in the highest levels of long term success. These are the elements of high performance and user satisfaction required for today’s renewable energy installations.
Best practices proven in the field
Here is an abbreviated check-list of simple rules that we have found to be highly effective in our most successful recent solar thermal installations. These are the best practices that we have used on every combisystem we have worked on in recent years, which have proven to be the most successful ever, in terms of thermal performance and user satisfaction.
1. Standardized and modular plumbing: DO use a standardized and modular piping configuration that can be easily modified, adapted and duplicated.
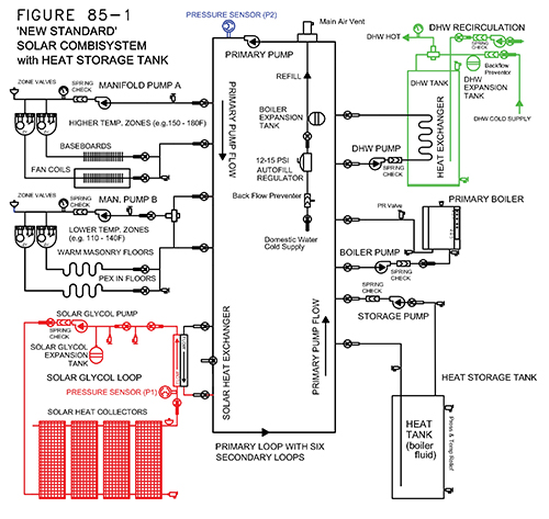
Figure 85-1 shows a schematic piping diagram of a solar combisystem typical of many of our installations, standardized by using a primary loop piping configuration. Secondary loop modules can be included or removed during the design process, or stubbed out for future additions with two closely spaced tees to make the connection. We have developed a software design assistance program to make this kind of modular design as rapid and accurate as possible.
2. Standardized and modular controls: DO design and specify all the controls and control features to match the plumbing components and maximize their performance.
The controls are not an afterthought. A modular and consistent approach to the plumbing components allows the control system to be modular and consistent as well. We always design the plumbing and the controls together as an integrated whole. We have developed the Solar Logic Integrated Control (SLIC) specifically for this purpose.
3. Domestic hot water (DHW) indirect tank: DO include DHW heating capability using an indirect tank with internal heat exchanger.
The indirect, internal coil has proven to be more reliable than an external heat exchanger and simpler to install and operate in most cases. Solar heated DHW requires a storage tank for potable hot water to allow solar heat to be stored over night for use in the morning. The green tank seen in Figure 85-1 shows where it is placed in our Standard plumbing system to allow it to be heated by solar, boiler or the other heat storage tank using the primary loop as the "Flow Center" for any of these heat sources.
4. Heat storage in masonry floors: DO include the heat storage capacity of masonry radiant floors when designing the solar heat storage system and controls.
Radiant masonry floors have a tremendous potential heat storage capacity, and when properly controlled, can downsize or eliminate the need for large heat-storage water tanks. Many of our installed solar combisystems require only the DHW tank and the mass of the floors for heat storage. This depends entirely on proper sizing and proper control, and has been successfully implemented countless times in existing installation.
5. Solar heat collectors: DON’T assume the newest collector technology is the best for any given application. DO compare temperature performance and cost data to match the right solar heat collector to the job.
Flat plate solar heat collectors have a long and proven track record, and are still the best choice for certain kinds of installations, and we use them on the majority (but not all) of our installations. Evacuated tube collectors are a newer technology that allow higher temperatures to be generated in colder and cloudier climates. But, these two kinds of collectors are not always interchangeable. The proper choice depends upon a number of design details and control strategies that must be compatible with the type of solar heat collectors installed.
6. Heat storage water tanks: DON’T assume that a large heat storage tank is always needed on every installation. DO install the right-sized heat storage tank with a bypass to allow direct solar heating.
In our standard system configuration, we include additional heat storage water tanks when the situation calls for it. The black heat storage tank in Figure 85-1 shows were we normally install it when needed. Notice that we typically use boiler fluid (water) in the tank, which means that we prefer using a pressurized tank. That way, the tank fills itself and maintains its water level automatically using the boiler refill (autofill) valve to top it off. Also, notice that the closely spaced tees that connect the primary loop to the heat storage water tank allow the heat storage system to be bypassed when the heat in the primary loop is needed directly by one of the other heat loads. We have found that bypassing the storage tank is an important function. Direct use of the solar heat on winter days can greatly improve the thermal performance if the storage tank can be bypassed when it is better used elsewhere.

7. High efficiency heat sources: DO install high efficiency and alternative renewable energy heat sources in combination with, or instead of solar heat.
The conventional heat source seen in Figure 85-1 is typically a modulating/condensing hot water boiler. In a renewable energy heating system, it is important that the conventional equipment be as efficiency as possible. We have installed a number of combisystems that use other sources of heat besides solar collectors and boilers as seen here. Heat has also been provided by wood-fired boilers, engine-generator heat recovery, air-conditioner waste heat recovery, and liquid heated by heat pumps. In some cases, solar heat collectors were eliminated altogether, and a combination of other alternative heat sources were configured and controlled using the same standard configuration and control methods.
8. Heat exchangers: DO eliminate heat exchangers whenever possible. Heat exchangers require a temperature difference in order to transfer heat, meaning that the heat source has to be hotter and therefore less thermally efficient to do a heating job. The more heat exchangers there are, the lower the thermal efficiency will be. In Figure 85-1, there is one heat exchanger between the solar heat source (seen in red) and the primary loop. There is a second heat exchanger in the potable DHW tank. In some of our solar direct heating system installations we have been able to remove the (red) solar heat exchanger, leaving only one heat exchanger, the coil in the DHW tank. Notice that our standard heat storage water tank has no heat exchanger since it is filled directly with boiler fluid.
9. Bypass piping: DO install every major heat source and every major heat load with a plumbing bypass. The primary loop configuration naturally provides a bypass feature for every major heating component located on a secondary loop. Not only can the heat storage tank be activated or bypassed as needed, the boiler the DHW the space heating and any other secondary loop module can be activated or bypassed at any time. This allows an intelligent control system to match any available heat source with any available heat load by temperature compatibility at any moment simply by turning circulator pumps on or off.
10. Temperatures and Temperature Sequence: DO design the heating equipment to be compatible with lower temperatures whenever possible. DON’T put heating equipment around the primary loop in the wrong temperature order.
Notice the temperature order around the primary loop is intentional. The heat sources flow from cooler to hotter and the heat loads flow from hotter to cooler around the primary loop. This allows lower temperature heat sources to "preheat" the hotter sources. It also allows higher temperature heat loads to provide "left over" heat to lower temperature loads. This allows higher temperature components to run simultaneously with lower temperature ones when the control system sees the opportunity.
11. Energy measurement and data logging: DO install energy measurement, data logging and display capability.
A combisystem without an energy display is like an automobile without a speedometer. Every owner will want to know how well his system is doing to save energy, so we include energy metering, data recording and energy display as part of every system we design.
12. Remote access: DO include remote monitoring, remote control and adjustment. The internet is everywhere these days. So, there is no reason to keep these systems in isolation. All of our SLIC control systems provide remote monitoring, control and adjustment over the internet. The internet connection is not required for normal operation of the system locally, but can be invaluable for remote management and diagnostics.
13. Air elimination: DO include auto air vents, manual air vents and auto air separators where ever they are needed in the hydronic piping.
Air is the enemy of any thermal hydronic system. The system must be designed to let the air out easily at startup, and over time as air works its way out of the plumbing. Figure 85-1 shows some typical locations for air vents at the top of the boiler, top of the solar collectors, on the heat distribution manifolds and at the top of the primary loop. But no schematic diagram can predict where every air vent will be needed. The installer must be ready to put an air vent anywhere there is a high spot where air might be trapped, typically where the flow direction changes from horizontal to downward flow.
14. Fail-safe overheat prevention: DO install overheat prevention for any heat source that is intermittent.
Solar heat collectors can overheat and cause damage if they are allowed to stagnate in full sun. So, provisions must be made to prevent overheating or at least mitigate the need for service or repair following a high temperature stagnation event. The same thing applies to any intermittent heat source that might cause overheating when heat is available but not needed, or there is a pump failure or power failure when a heat source is active.
Summary
The best practices seen above are presented without much detailed explanation, so this is not the end of the discussion but rather the beginning of a comprehensive design. These are some of the most important things on our checklist when we are developing a hydronic combisystem project. And, each item may require more careful attention to detail (and perhaps some compromises) before arriving at the final design. More details regarding these and other design issues can be found in the back issues and web archives of this column.
Final notes
These articles are targeted toward residential and small commercial buildings smaller than ten thousand square feet. The focus is on pressurized glycol/hydronic systems since these systems can be applied in a wide variety of building geometries and orientations with few limitations. Brand names, organizations, suppliers and manufacturers are mentioned in these articles only to provide examples for illustration and discussion and do not constitute any recommendation or endorsement.
Bristol Stickney has been designing, manufacturing, repairing and installing solar hydronic heating systems for more than 30 years. He is the Chief Technical Officer for SolarLogic LLC in Santa Fe, N.M., where he is involved in development of solar heating control systems and design tools for solar heating professionals. Visit www.solarlogicllc.com for more information.

_800x800_webp.webp?t=1775667064)



